1. Products
  2. Turbo
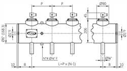
  3. Turbo TI025(N-V-T)M Global Immersion Header Tank Ø6”

Turbo

Turbo TI025(N-V-T)M Global Immersion Header Tank Ø6”

Ask for Stock
WhatsApp

Contact with us! 24 business hours (excluding weekends and holidays) to confirm stock status and estimated delivery time.

Technical Datasheets / Product Documentations